koempf24_ch Logo
Unsere Seite verwendet Cookies und ähnliche Technologien, um die Benutzererfahrung auf unserer Website zu verbessern, Inhalte und Anzeigen zu personalisieren und die Nutzung unserer Website zu analysieren. Mit Ihrer Einwilligung stimmen Sie der Verwendung von Cookies sowie der Verarbeitung Ihrer persönlichen Daten zu, um Ihnen ein bestmögliches Surferlebnis und mehr Funktionen zu bieten.

Sie können Ihre Einwilligung jederzeit in den Cookie-Einstellungen anpassen oder widerrufen.
Experten-Beratung Lassen Sie sich von unseren Experten beraten und schließen Sie Ihre Bestellung telefonisch ab.
Artikelnummer: 2157818
Hier können Sie unsere qualifizierten Fachberater zur Planung Ihrer Bestellung kontaktieren.
Zum Kontaktformular
Hier erhalten Sie allgemeine Informationen zum Bestellprozess, der Lieferung, der Zahlung und mehr.
Zum FAQ
Hier können Sie Feedback zu dieser Seite abgeben oder unerwartete Inhalte und Auffälligkeiten melden.

Metabo Hauswasserwerk HWWI 3500/25 Inox

Metabo Hauswasserwerk HWWI 3500/25 Inox

Artikelnummer: 600970000

  • Karton
Menge
-25%
UVP 359,85 CHF
268,86 CHF
inkl. 8,1% MwSt.
19,90 CHF Versandkosten in der Schweiz
Versandkostenfrei ab 6 Stück
Lieferbar, Lieferzeit: 17-22 Werktage in die Schweiz
Artikel-Nr.: 2157818
  • Deutschlands bester Händler
  • Trusted Shops Käuferschutz
  • Rechnungskauf
  • Montageservice
  • Verlängerte Rückgabefrist

Metabo Hauswasserwerk HWWI 3500/25 Inox
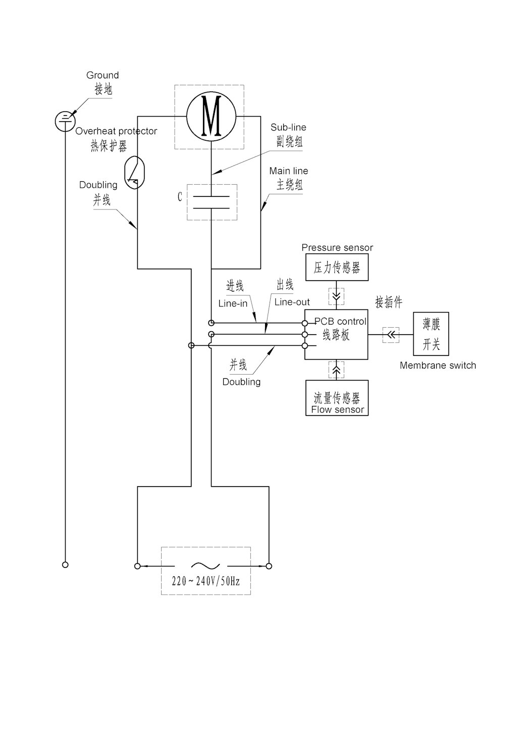
Komplettsystem in kompaktem Design mit serienmäßig integriertem Filter und Rückschlagventil für einfache Installation
Für die automatische Wasserversorgung, zur Gartenbewässerung, Grundwasserförderung sowie zum Fördern, Auspumpen und Umwälzen von Klarwasser
Druckkessel für energiesparendes und geräuscharmes Bereitstellen von Wasser
Elektronischer Druckschalter für automatische Aktivierung bei größerem Wasserbedarf
Metabo Pump Protection: automatischer Trockenlaufschutz mit LED-Anzeige zum Schutz der Pumpe und für hohe Anwendersicherheit
Integrierter, waschbarer Filter schützt die Pumpe vor Verschmutzungen
Integriertes Rückschlagventil verhindert Leerlaufen der Pumpe beim Abschalten für kurze Wiederanlaufzeit bei erneutem Start
Wartungsfreier Kondensatormotor
Überlastschutz: schützt den Motor vor Überhitzung
Hochwertiges Gleitringdichtungssystem für lange Lebensdauer
Langlebiges Edelstahl-Pumpengehäuse
Separate Wasser-Einfüllöffnung für einfache Inbetriebnahme der Pumpe
Werkzeuglose Wasser-Ablassschraube zum Schutz bei Frostgefahr
Für die Gartenbewässerung mit 1 oder 2 Regnern
Für Einphasen-Wechselstrom

Artikelnummer: 600970000
Bezeichnung: Metabo Hauswasserwerk HWWI 3500/25 Inox
Nennaufnahmeleistung: 1100 W
Max. Fördermenge: 3500 l/h
Max. Förderhöhe: 45 m
Max. Druck: 4.5 bar
Max. Ansaughöhe: 8 m
Einschaltdruck ca.: 1.6 bar
Ausschaltdruck ca.: 4.5 bar
Sauganschluss: 1" Innengewinde
Druckanschluss: 1" Innengewinde
Kesselinhalt ca.: 24 l
Pumpengehäuse: Edelstahl
Schutzart IP: IP X4
Antriebswelle: Edelstahl
Kessel: Stahl
Anzahl der Laufräder: 1
Abmessungen: 520 x 307 x 600 mm
Gewicht: 17.5 kg
Kabellänge: 1.5 m


Geräuschemission

Schalldruckpegel: 65 dB(A)
Schallleistungspegel (LwA): 77.8 dB(A)
Messunsicherheit K: 2.5 dB(A)

Metabo Produktbild
  • Überlastschutz schützt den Motor vor Überhitzung
  • Metabo Produktbild
  • Metabo Pump Protection Automatischer Trockenlaufschutz mit LED-Anzeige zum Schutz der Pumpe und für hohe Anwendersicherheit
  • Lieferumfang

    • Gewindedichtband
    • Filterschlüssel

    Bedienungsanleitung für Metabo Hauswasserwerk HWWI 3500/25 Inox

    Metabowerke GmbH
    Metabo-Allee 1
    72622 Nürtingen
    Deutschland
    product-complianc@metabo.com

    Metabo Filtereinsatz waschbar 1" kurz mit RückschlagventilZubehörbild
    Metabo Filtereinsatz waschbar 1" kurz mit Rückschlagventil
    Original Zubehörartikel Metabo Filtereinsatz waschbar 1" kurz mit Rückschlagventil
    -14% UVP 14,30 CHF
    12,31 CHF inkl. 8,1% MwSt.
    Metabo Saugschlauch-Set mit Messingarmaturen 7 m1"Zubehörbild
    -33% UVP 75,80 CHF
    50,43 CHF inkl. 8,1% MwSt.
    Inhalt: 7 m (7,20 CHF/m)
    Metabo Tracker für iPhone / iPad (626965000)Zubehörbild
    Metabo Tracker für iPhone / iPad (626965000)
    • IP 67
    • 3 Jahre Batterielaufzeit
    • Finde dein Werkzeug auf der Baustelle und überall auf der Welt mit der "Wo ist?" App von Apple und dem genialen Metabo Tracker
    -43% UVP 36,14 CHF
    20,71 CHF inkl. 8,1% MwSt.

    76 von insgesamt 76 eingezeichneten Ersatzteilen in Explosionszeichnung Nr. 1

    1
    Metabo Deckel (343440720)
    1x
    3,00 CHF
    2
    Metabo O-Ring (143195660)
    2x
    3,00 CHF
    3
    Metabo Scheibe (339009270)
    6x
    3,00 CHF
    4
    Metabo Schraube (341722060)
    14x
    3,00 CHF
    5
    Metabo Pumpenkopf (341165290)
    1x
    31,87 CHF
    6
    Metabo Rueckschlagventil vollst. (316060340)
    1x
    20,47 CHF
    7
    Metabo Filter (343440670)
    1x
    20,47 CHF
    8
    Metabo Filterdeckel vollst. (316060350)
    1x
    10,36 CHF
    9
    Metabo Verbinder (339147570)
    1x
    15,53 CHF
    10
    Metabo Durchflusswaechter vollst. (316060190)
    1x
    6,01 CHF
    11
    Metabo Drucksensor vollst. (316060200)
    1x
    15,53 CHF
    12
    Metabo Klemmstueck vollst. (316060180)
    1x
    15,53 CHF
    13
    Metabo Sensor (343084630)
    1x
    14,40 CHF
    14
    Metabo Schraube (341722090)
    12x
    3,00 CHF
    15
    Metabo Schraube (341722120)
    11x
    3,00 CHF
    16
    Metabo O-Ring (143195650)
    1x
    3,00 CHF
    17
    Metabo Schraube (341722100)
    4x
    3,00 CHF
    18
    Metabo Scheibe (339009240)
    13x
    3,00 CHF
    19
    Metabo Befestigungssatz vollst. (Laufrad) (316060210)
    1x
    3,00 CHF
    20
    Metabo Gehaeuse vollst. (316060220)
    1x
    49,36 CHF
    21
    Metabo Kabel (344112910)
    1x
    22,83 CHF
    22
    Metabo Kabeltuelle (344112900)
    1x
    3,00 CHF
    23
    Metabo Kabelbinder (341165220)
    4x
    3,00 CHF
    24
    Metabo Klemmkastendeckel (341165260)
    1x
    4,52 CHF
    25
    Metabo Schraube (341722130)
    5x
    3,00 CHF
    26
    Metabo Kondensator 16µF/450 V (316057170)
    1x
    14,40 CHF
    27
    Metabo Schraube,selbstfurchend (341705150)
    4x
    3,00 CHF
    28
    Metabo Kabelschelle (343436720)
    3x
    3,00 CHF
    29
    Metabo Stator vollst. (316060230)
    1x
    123,54 CHF
    30
    Metabo Schraube (341722050)
    4x
    3,00 CHF
    31
    Metabo Kabel vollst. (316060250)
    1x
    4,52 CHF
    32
    Metabo Luefter m. Luefterhaube (316060300)
    1x
    11,70 CHF
    33
    Metabo Sprengring (342024010)
    1x
    3,00 CHF
    34
    Metabo Motorflansch vollst. (316060240)
    1x
    27,43 CHF
    35
    Metabo Kabeltuelle (344112880)
    1x
    3,00 CHF
    36
    Metabo Kabeltuelle (344112890)
    1x
    3,00 CHF
    37
    Metabo Kugellager (320050840)
    2x
    7,40 CHF
    38
    Metabo Rotor (310011390)
    1x
    65,96 CHF
    40
    Metabo Elektronikplatine (343084650)
    1x
    82,70 CHF
    41
    Metabo Nutenstein (341161690)
    1x
    3,00 CHF
    42
    Metabo Motorflansch (315419040)
    1x
    49,36 CHF
    43
    Metabo Schleuderscheibe (343435670)
    1x
    3,00 CHF
    44
    Metabo (Stuetz-) Flansch (341039610)
    1x
    27,43 CHF
    45
    Metabo O-Ring (143195550)
    1x
    3,31 CHF
    46
    Metabo Dichtung (344099860)
    1x
    18,19 CHF
    47
    Metabo Laufrad (343440750)
    1x
    18,19 CHF
    48
    Metabo Diffusor (343440740)
    1x
    15,53 CHF
    49
    Metabo Rohr (f. Ventil) (341161730)
    1x
    10,36 CHF
    50
    Metabo O-Ring (143195540)
    1x
    3,00 CHF
    51
    Metabo Pumpengehaeuse (341165180)
    1x
    137,53 CHF
    52
    Metabo O-Ring (143195670)
    2x
    3,00 CHF
    53
    Metabo Abdeckung, aussen (344099940)
    1x
    6,01 CHF
    54
    Metabo Manometer (341165230)
    1x
    20,70 CHF
    55
    Metabo Dichtungssatz vollst. (316060470)
    1x
    18,19 CHF
    56
    Metabo Sechskantschr. (141110320)
    10x
    3,31 CHF
    57
    Metabo Scheibe (339012060)
    14x
    3,00 CHF
    58
    Metabo Verschlussschraube (341722140)
    1x
    3,00 CHF
    59
    Metabo Deckel f. Flansch (343436980)
    1x
    15,53 CHF
    60
    Metabo O-Ring (143195620)
    3x
    3,00 CHF
    61
    Metabo Druckschlauch (344112930)
    1x
    27,43 CHF
    62
    Metabo Dichtung (339012940)
    1x
    3,00 CHF
    63
    Metabo Winkel (341165300)
    1x
    3,00 CHF
    64
    Metabo Mutter (341109010)
    12x
    3,00 CHF
    65
    Metabo Filter (Flansch) (344112970)
    1x
    3,00 CHF
    66
    Metabo Gummibalg (344099910)
    1x
    22,83 CHF
    67
    Metabo Verbinder (f. Kessel) (343440800)
    2x
    3,31 CHF
    68
    Metabo Pumpenfuss (344112950)
    1x
    31,87 CHF
    69
    Metabo Schraube (341722070)
    4x
    3,00 CHF
    70
    Metabo Scheibe (339009290)
    2x
    3,00 CHF
    71
    Metabo Schraube (341722080)
    2x
    3,00 CHF
    72
    Metabo Scheibe (339009260)
    4x
    3,00 CHF
    73
    Metabo Ventilsatz vollst. (316060400)
    1x
    15,53 CHF
    74
    Metabo Kessel (Behaelter) (341165370)
    1x
    139,04 CHF
    75
    Metabo Verbinder (f. Rahmen) (343440810)
    2x
    18,19 CHF
    76
    Metabo Leistungsschild, 00970000 HWWI 3500/25 I (338061180)
    1x
    3,00 CHF
    77
    Metabo Filterschlüssel (343448370)
    1x
    4,52 CHF

    Produktbewertungen unserer Kunden
    Unsere Bewertungen sind zu 100% echt.
    Bewertungen von Kunden, die ihre Ware nicht bei uns gekauft haben, werden entsprechend gekennzeichnet.
    Bewertungen mit diesem Symbol stammen von verifizierten Käufern!
    Zu diesem Produkt gibt es noch keine Kundenbewertungen.
    Sie können die erste Person sein, die zu diesem Produkt eine Bewertung schreibt.